PSR-MS60-2NO-24DC-SC
Артикул:
2904958
164 808 ₸
Цена может уточняться у менеджера
в наличие
Срок доставки: 1 - 7 дней
Описание
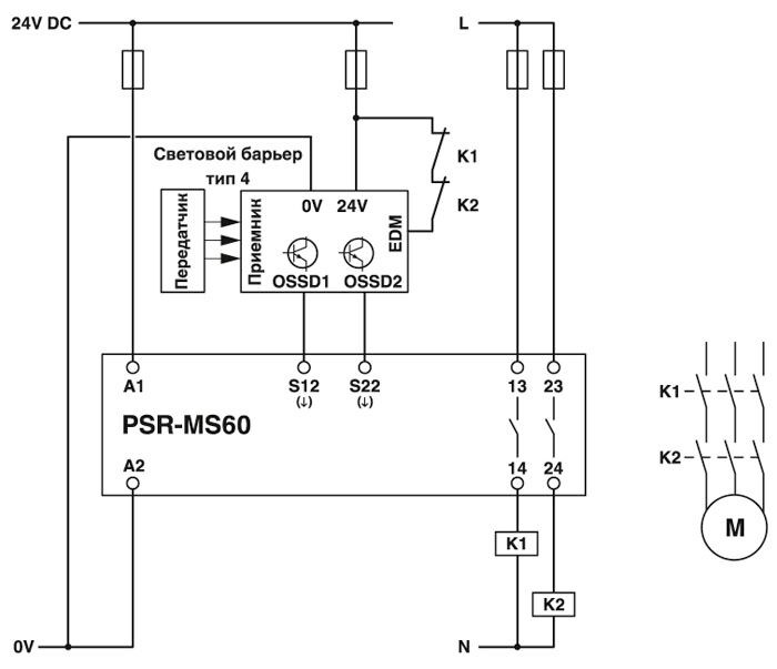
Реле безопасности для аварийного останова, защитной дверцы и световой завесы до SILCL 3, кат. 4, PL e, 1- или 2-канальный режим, автоматический запуск, 2 цепи активации (1-канальн.), US = 24 В пост. тока, винтовая клемма
Характеристики
China RoHS
Период времени для применения по назначению (EFUP): 50 лет
ECl@ss 4.0
40020600
ECl@ss 4.1
40020600
ECl@ss 5.0
27371900
ECl@ss 5.1
27371900
ECl@ss 6.0
27371800
ECl@ss 7.0
27371819
ECl@ss 8.0
27371819
ECl@ss 9.0
27371819
ETIM 5.0
EC001449
ETIM 6.0
EC001449
ETIM 7.0
EC001449
REACh SVHC
Lead 7439-92-1
UNSPSC 13.2
39121501
UNSPSC 18.0
39122205
UNSPSC 19.0
39122205
UNSPSC 20.0
39122205
UNSPSC 21.0
39122205
Вес нетто
68, 188 г
Вибрация (при эксплуатации)
10 Гц ... 150 Гц, 2г
Время фильтрации
1 мс (на A1 при резком падении напряжения при Us)
Вставной
нет
Высота
93, 1 мм
Выходные предохранители
6 A gL / gG (Замыкатель)
Глубина
102, 5 мм
Диапазон входного тока cигнал "0"
0 мА ... 2 мА (для безопасного отключения; на S12 и S22)
Диапазон входных напряжений, сигнал "0"
0 В DC ... 5 В DC (для безопасного отключения; на S12 и S22)
Длина снятия изоляции
12 мм
Долговечность механическая
10x 106 коммутационных циклов
Защитная схема
Защита от перенапр. Cтабилитроны
Индикатор состояния
2 зеленых светодиода
Индикация рабочего напряжения
1 x СИД зеленый.
Исполнение контакта
2 цепи активации
Категория
4
Категория перенапряжения
III
Количество выходов
2 (без задержки)
Коммутационная способность
мин. 60 мВт
Макс. допустимая влажность воздуха (хранение/транспортировка)
75 % (В среднем, 85 % кратковременно, без выпадения конденсата)
Макс. допустимая отн. влажность воздуха (при эксплуатации)
75 % (В среднем, 85 % кратковременно, без выпадения конденсата)
Макс. допустимое сопротивление кабельной системы
150 Ω
Макс. ток продолжительной нагрузки
6 A (Cоблюдайте кривые)
Материал контакта
AgSnO2
Материал корпуса
PBT
Мин. степень защиты на месте установки
IP54
Монтажное положение
вертикальное или горизонтальное
Наименование
A1/A2
Наименование, вход
Цепь датчика
Наименование, выход
Цепь активации
Напряжение входной, пусковой и обратной цепи
24 В DC -15 % / +10 %
Напряжение переключения
мин. 12 В AC/DC
Номинальный ток питания цепи управления IS
тип. 40 мА
Нормальный режим работы
100 % ED
Ограничение износа
ЭМС: продукт класса А, см. декларацию производителя в разделе загрузок
Ограничение претензий касательно класса безопасности (SIL CL)
3
Описание входа
входы датчиков с функцией безопасности
Описание выходов
безопасные замыкающие контакты (1-канальные)
Потребляемая мощность на US
тип. 0, 96 Вт
Потребляемый ток
s/Ix на S12)
Пусковой ток
4, 5 A (Δt s)
Рабочая высота
≤ 2000 м (через NN)
Расчетное импульсное напряжение / изоляция
Безопасное разделение, усиленная изоляция 6 кВ между входной цепью и цепью активации (13/14) и цепью активации (23/24)Базовая изоляция 4 кВ между всеми токовыми цепями и корпусами
Расчетное напряжение изоляции
250 В AC
Расчетное напряжение питания цепи управления US
24 В DC -15 % / +10 %
Резьба винтов
M3
Сечение гибкого проводника макс.
2, 5 мм²
Сечение гибкого проводника мин.
0, 2 мм²
Сечение жесткого проводника макс.
2, 5 мм²
Сечение жесткого проводника мин.
0, 2 мм²
Сечение провода AWG макс.
12
Сечение провода AWG мин.
26
Соответствие нормам
Соответствие CE
Среднеквадрат. значение суммарного тока
72 A2 (Cоблюдайте кривые)
Стандарты / нормативные документы
DIN EN 50178
Степень загрязнения
2
Степень защиты
IP20
Температура окружающей среды (при эксплуатации)
-40 °C ... 55 °C (Cоблюдайте кривые)
Температура окружающей среды (хранение/транспорт)
-40 °C ... 85 °C
Тип монтажа
Установка на монтажной рейке
Тип подключения
Винтовые зажимы
Тип реле
Электромеханическое реле с контактами с принудительной коммутацией согласно МЭК/EN 61810-3 (EN 50205)
Ударопрочность
15г
Указания по монтажу
см. график зависимости от темп.
Уровень эффективности (PL)
e (4 A DC13; 5 A AC15; 8760 коммутационных циклов/год)
Уровни совокупной безопасности (SIL)
3
Цвет корпуса
желтый
Частота коммутации
макс. 0, 5 Гц
Ширина
6, 8 мм
Похожие товары
Смотреть все →
EMG 90-DIO 32M
2954934
148 927 ₸
EMG 90-DIO 32P
2954918
140 493 ₸
EMG 90-DIO 17E
2954895
117 431 ₸
EMG 45-DIO 8M-1N5408
2954882
52 829 ₸
EMG 45-DIO 8P-1N5408
2954879
56 003 ₸
EMG 90-DIO 16E/LP
2954808
120 270 ₸
EMG 45-DIO 8E/LP
2954798
56 921 ₸
EMG 90-DIO 32M/LP
2954785
130 456 ₸